Dodaj produkty podając kody
Dodaj plik CSV
Wpisz kody produktów, które chcesz zbiorczo dodać do koszyka (po przecinku, ze spacją lub od nowej linijki).
Powtórzenie wielokrotnie kodu, doda ten towar tyle razy ile razy występuje.
Pompa obiegowa WILO VeroLine-IPH-W 65/160-1,1/4-IE3 typu in-line z silnikiem znormalizowanym 50 Hz, moc silnika 1.1kW 2.27 A 1415 obr/min, wlot Kołnierz DN 65
Silnik indukcyjny na prąd trójfazowy z niedzielonym wałem i specjalną latarnią dystansową do zamocowania korpusu radiatora do uszczelnienia mechanicznego.
Ten typoszereg przeznaczony jest do montażu na rurociągu z poziomym wałem silnika/pompy.
Wersja kołnierza zgodnie z EN 1092-1 jako powierzchnia przylgowa i bruzda kołnierza. Powierzchnia korpusu pompy forma D (bruzda), przeciwkołnierz spawany (w zakresie dostawy), forma C (sprężyna).
Dane eksploatacyjne
*temperatura przetłaczanej cieczy: -10 oC
*temperatura otoczenia: -15 oC
*Maks. ciśnienie robocze: 23 bar
Dane silnika
*Klasa sprawności energetycznej silnika:
*Przyłącze sieciowe:
*Tolerancja napięcia:
*Moc znamionowa : 1100
*Znamionowa prędkość obrotowa: 1415 Obroty / min
*Prąd znamionowy: 2,27 A
*Współczynnik mocy: 0,83
*Sprawność silnika ηm 50 %: 81,6
*Sprawność silnika ηm 75 %: 84
*Sprawność silnika ηm 100 %: 84,1
*Klasa izolacji: F
*Stopień ochrony:
Materiały
*Korpus pompy:
*Wirnik: EN-GJL-250
*Wał: Stal nierdzewna
*Uszczelnienie wału: AQ1EGG
*Latarnia:
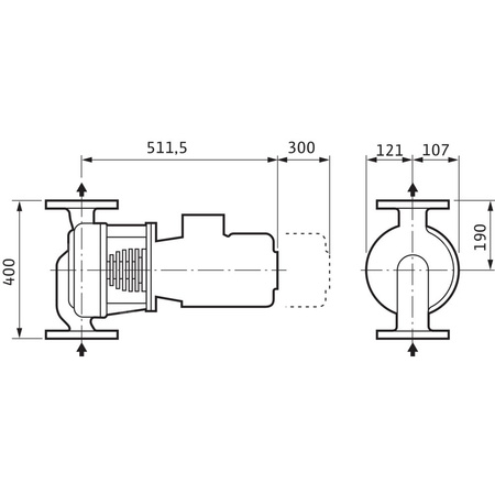
Wymiary montażowe
*Przyłącze gwintowane po stronie ssawnej: DN 65
*Przyłącze gwintowane po stronie tłocznej: DN 65
*Długość montażowa: 400 mm
Informacje na temat umiejscowienia zamówień
*Produkt:
*Nazwa produktu: VeroLine-IPH-W 65/160-1,1/4
*Masa netto ok.: 44 kg
*Numer artykułu: 2121278
Marka
Kod IK
Symbol
812121278
Rodzaj towaru
Pompy do wody użytkowej
EAN
4048482215617
Prąd znamionowy [A]
2.27
Moc oddawana silnika (P2) [kW]
1.1
Prędkość obrotowa [obr/min]
1415
Częstotliwość
50 Hz
Stopień ochrony (IP)
IP55
Klasa izolacji wg IEC
F
Liczba faz
3
Zakres napięcia znamionowego [V]
400
Maks. ciśnienie robocze [bar]
23
Średnica zewnętrzna przyłącza od strony wylotowej [mm]
65
Maks. wydajność (maks. przepływ) [m³/h]
37.5
Maks. wysokość podnoszenia [m]
8.376
Przepływ nominalny (BEP) [m³/h]
22.38
Wysokość podnoszenia przy przepływie nominalnym (BEP) [kPa]
57.85
Silnik standardowy
1
Materiał korpusu pompy
Stal
Gatunek materiału korpusu pompy
Stal odlewana 1.0625
Materiał wirnika
Żeliwo
Gatunek materiału wirnika
Żeliwo GG 25
Przyłącze od strony wlotowej
Kołnierz
Średnica nominalna przyłącza od strony wlotowej
DN 65
Klasa ciśnienia kołnierza przyłącza wlotowego
PN 25
Rodzaj przyłącza wlotowego
EN 1092-1
Przyłącze po stronie wylotowej
Kołnierz
Średnica nominalna przyłącza od strony wylotowej
DN 65
Klasa ciśnienia kołnierza przyłącza wylotowego
PN 25
Rodzaj przyłącza wylotowego
EN 1092-1
Kształt końcówki
Okrągły
Klasa efektywności energetycznej silnika
IE3
Długość towaru w centymetrach
51.5
Wysokość towaru w centymetrach
61.5
Szerokość towaru w centymetrach
79.5
Strona www producenta
www.wilo.pl
Zapytaj o produkt
Napisz swoją opinię










